Dieses Board wird mindestens in Star Trek: The Next Generation, Junkyard und Champions Pub verwendet. Beachten Sie die zwei unterschiedlichen „Versionen“. Es wird angenommen, dass die Halterung auf der einen Seite die Teilenummer 5768-13739-00 hat, während die Halterung auf der anderen Seite vermutlich die Teilenummer 5768-13739-01 hat. Die Platinen sind in Layout und Bestückung identisch. Der einzige Unterschied besteht in der Halterungsmontage, einigen Siebdruckverfahren und einer Version mit Löchern in der Platine, die nicht verwendet werden.

WPC 16 Opto-Boards, beide Versionen

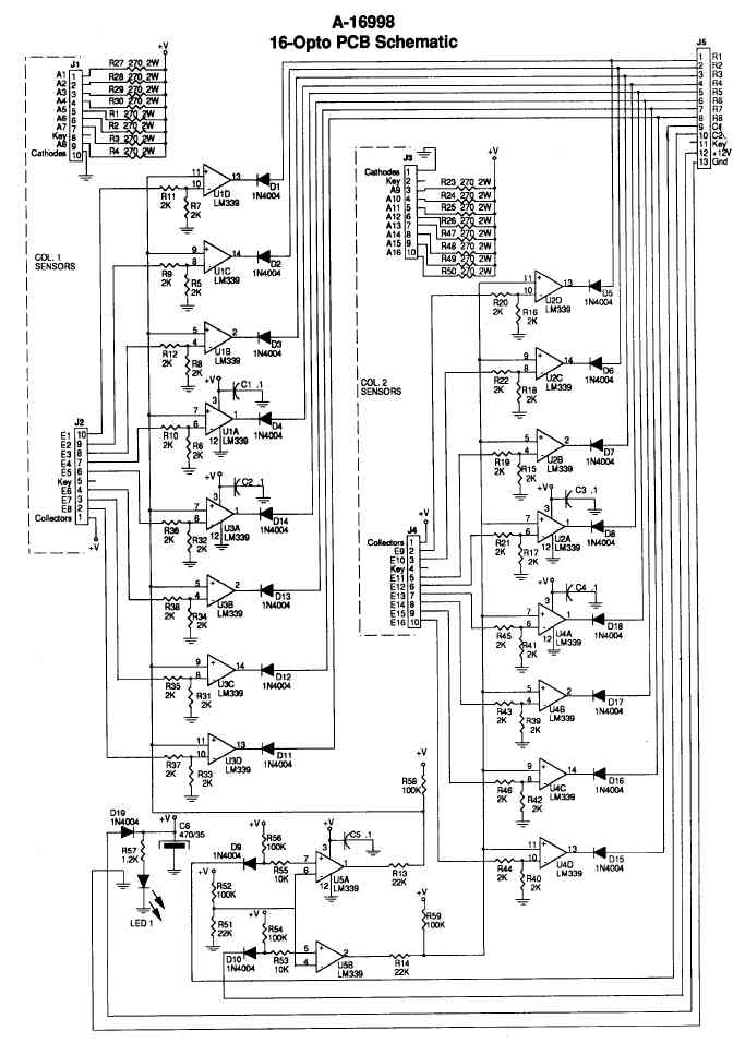
Schaltpläne der WPC 16-Optoplatine